HOME
오므론 제공가치
비전
컨셉 [i-Automation]
사람을 뛰어넘는 자동화
사람과 기계의 고도 협력
디지털 엔지니어링 혁신
오므론의 강점
Automation Center
ATC 서울
PoC & RTC
글로벌 ATC
생산 거점
아야베 공장
쿠사츠 공장
상하이 공장
네덜란드 공장
회사 소개
대표이사 메세지
회사 개요
조직
기업 이념
찾아오시는 길
고객 지원
FAQ
고객문의
제품 AS 안내
대리점 및 관련 회사 소개
GLOBAL NETWORK
GLOBAL SERVICE
상품 정보
상품 정보
어플리케이션 사례
제품 보안에 대한 노력
서비스
생산 중지 안내
인증 조회 (CE,UL,CCC,CSA)
인증서
검사성적서
교육
정기 교육 과정
비정기 교육 과정
연간 교육 일정
교육장 위치
세이프티 컨설팅
OMRON IA Global
Sitemap
Login
Sign Up
Home
>
Support
>
FAQs
FAQs
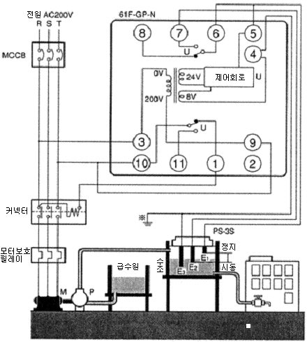
61F-GPN-V50 누액검출기는 전극봉과 셋트로 사용가능 여부
사용 가능합니다.
펌프제어의 경우,
아래 그림과 같이 61F-GP-N 과 같은 접속으로 사용해주세요.
FAQs
고객 문의
제품 A/S 안내
대리점 및 관련 회사 소개
GLOBAL NETWORK
GLOBAL SERVICE
Q & A
종합 대리점
전화 문의
전문 대리점
방문 문의
A/S 전문 대리점
종합 카탈로그
AOI & AXI 대리점
물류
Top of page
한국오므론제어기기주식회사
서울 서초구 강남대로 465, B동 18층 (서초동, 교보빌딩) 대표:김영호 / 사업장등록번호 : 211-87-79826
OMRON Korea
|
개인정보 처리방침
|
이용약관 및 권장환경
|
마케팅 정보 활용방침
|
주문에 관한 동의 사항
|
한국 Autonics사에 대한 특허권 침해 소송 제기와 소송 판결(승소)의 통지
Copyright (C) 2008-2024 Omron Electronics Korea Co., Ltd. All Rights Reserved.